Vor 57 Jahren
Folgende Veränderung wurde am Trabant P 601 vorgenommen:
12.12.1968:- Zündanlassschalter unterhalb der Lenksäule bei Standard-Fahrzeugen
2.4.3.2. Baugruppen einer Gasanlage
Gasflasche
Für die Gasversorgung im Campinganhänger werden Gasflaschen nach TGL 0-4661 verwendet. Aus Tabelle 2.1 können die wichtigsten Abmessungen und Massen, die für die konstruktive Auslegung des Flaschenkastens bzw. des Aufstellraumes im die Zu- und Abluftquerschnitte Inneren des Campinganhängers benötigt werden, entnommen werden.
Tabelle 2.1. Abmessungen und Massen von Gas-Stahlflaschen [2]
| Füllung in kg Propan-Butan-Gemisch |
Leermasse mit Ventil u. Kappe |
Außendurch- messer in mm |
Höhe mit Kappe in mm |
| 1 (1,15) | 2,8 | 140 | 335 |
| 3 (3,30) | 5,0 | 204 | 430 |
| 5 (5,70) | 6,5 | 229 | 510 |
| 11(12,80) | 13,0 | 300 | 650 |

Bild 2.59. Dampfdruck von Propan-Butan-Gemischen in Abhängigkeit von der
Gastemperatur in der Gasflasche
Der Dampfdruck darf den Wert von 1,67 MPa bei 40 °C nicht überschreiten.
Druckregler
In der gefüllten Gasflasche können die im Bild 2.59 aufgezeigten Drücke entstehen. Die im Campinganhänger eingebauten Gasanwendungsanlagen arbeiten jedoch mit einem konstanten Betriebsdruck von 3 bis 5 kPa (300 . . . 500 mm WS).
Beachte:
In der DDR sind alle Gasanwendungsanlagen für einen Betriebsdruck von 3 kPa
ausgelegt, während andere Länder ihre Flüssiggas-Niederdruckanlagen unter
Umständen mit 5 kPa betreiben.
Aus diesem Grund ist zwischen Verbraucher und Gasflasche ein Druckregler vorzusehen. Der Druckregler setzt den in der Gasflasche vorhandenen Dampfdruck, der ja nach Temperatur und Gaszusammensetzung zwischen 50 und 1500 kPa schwankt, in einen niedrigen, konstanten Gebrauchsdruck um. Je nach Gasverbrauch können die im Bild 2.60 dargestellten Druckregler KC bzw. K eingesetzt werden. Die technischen Daten dieser Regler können aus Tabelle 2.2 entnommen werden. Bild 2.61 zeigt Druckregler für einen konstanten Betriebsdruck von 5 kPa.
Tabelle 2.2. Technische Daten von Propan-Druckreglern
| TypKC | TypK | |
| Max. Durchlassmenge in kg/h | 0,5 | 1,5 |
| Vordruck in kp/cm2 | 0,5 bis 16,7 | 0,5 bis 16,7 |
| Betriebsdruck in mbar | 30 | 30 |
| Anschlüsse | ||
| Eingang | Überwurfmutter W 21,8 x 1¼" links | |
| Ausgang | R¼" links | Schlauchtülle HD 9 |
| Größter Durchmesser | 92 mm | |
| Höhe | 55 mm | |
![]() |
![]() |
| Bild 2.60. Propan-Druckregler für einen konstanten Betriebsdruck von 3 kPa | |
| Typ KC | Typ K |

Bild 2.61. Propan-Druckregler für einen konstanten Betriebsdruck von 5 kPa, wie sie in anderen Ländern zum Einsatz kommen Mit diesen Druckreglern dürfen Gasverbraucher, die auf einen Betriebsdruck von 3 kPa ausgelegt sind, nicht betrieben werden.
Leitungsnetz mit Verteilerstück und Absperrventil
Wegen der während der Fahrt auftretenden Fahrschwingungen sind bei der Verlegung der Gasleitungen einige Besonderheiten zu beachten. Zwischen Oberbau und Fahrgestell treten während der Fahrt unterschiedliche vertikale und horizontale Bewegungen auf. Gasleitungen sind deshalb so zu verlegen, dass sie diese Differenzbewegungen elastisch mitmachen können. Sie dürfen nicht ungewollt als Stabilisator bzw. Festpunkt dienen.
Ist die Gasflasche im Flaschenkasten mit dem Fahrwerk fest verbunden, so ist zwischen Druckregler und der am Oberbau fest verbundenen Gasleitung ein beweglicher HD-Schlauch mit Textilverstärkung nach TGL 20268 zu verwenden.
Beachte:
Die Schlauchlänge zwischen Druckregler und Rohrleitung darf höchstens 0,75 m
betragen. Als Verbindungsstück zwischen HD-Schlauch und Rohrleitung ist eine mit
der Rohrleitung fest verbundene oder verlötete Schlauchtülle nach Bild 2.62 zu
verwenden. Es ist verboten, den Gummischlauch nur auf die Rohrleitung zu
schieben und mit einer Schlauchschelle zu befestigen.

Bild 2.62. Schlauchtülle als Verbindungsstück zwischen einer festen Rohrleitung und einem beweglichen HD-Schlauch
Nennweite ist so zu wählen, dass die auftretenden Druckverluste 5 % des Betriebsdruckes nicht überschreiten. Demzufolge darf für einen Betriebsdruck von 3 kPa der Druckverlust zwischen Druckregler und Verbraucher maximal 0,15 kPa betragen. Der Mindestdurchmesser der Nennweiten ist durch die eingesetzten Verbraucher vorgegeben und darf durch die Rohrleitungen und Absperreinrichtungen nicht unterschritten werden. In Tabelle 2.3 sind die wichtigsten Anschlusswerte der Gasverbraucher enthalten.
Tabelle 2.3. Erforderliche Nennweiten einiger Gasanwendungsanlagen, bezogen auf den durchschnittlichen Gasverbrauch bei der Benutzung im Campinganhänger
| Verbraucher |
Gasverbrauch in g/h |
Nennweite in mm |
TGL-Anschluß- maß in mm |
| Kocherflamme | 70... 120 | 6 | 8/1 |
| Kühlschrank | 10... 15 | 6 | 8/1 |
| Gasleuchte | 35 ... 50 | 6 | 8/1 |
| Heizung | |||
| Nennleistung 3000 kcal/h |
300... 360 | 8 | 10/1 |
| Nennleistung 5000 kcal/h |
500 ... 580 | 10 | 12/1 |
| Backraumbrenner | 260... 300 | 8 | 10/1 |
| Durchlauf-Wassererhitzer | |||
| 5 l | 760... 820 | 8 | 10/1 |
| 10 l | 1600 ... 1800 | 10 | 12/1 |
Beachte:
Wird im Campinganhänger nur ein Gasverbraucher installiert und die Entfernung zwischen Druckregler und Verbraucher beträgt nicht mehr als 2,0 m, so kann auf eine Rohrleitungsberechnung verzichtet werden. Bedingung ist jedoch, dass die Rohrleitung in der Nennweite des Geräteanschlusses ausgeführt wird.
Werden mehrere Gasanwendungsanlagen in einem Campinganhänger installiert, so muss die Ermittlung der Druckverluste und Nennweiten berechnet werden. Die einzelnen Berechnungsschritte sollen an dem nachfolgenden Beispiel erläutert werden.
Berechnungsbeispiel:
In einem Campinganhänger sollen folgende Gasverbraucher installiert werden:
A 2 Raumheizer mit einer Nennleistung von 3000 kcal/h, rh = 0,7 kg/h.
B 1 Kocher mit zwei Brennern, rh = 0,24 kg/h.
C 1 Kühlschrank, m = 0,015 kg/h.
D 1 Gasleuchte, m = 0,10 kg/h.
E 1 Durchlauferhitzer (51), rh = 1,7 kg/h.
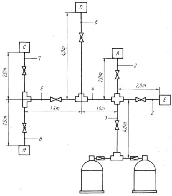
- Das gesamte Verteilersystem wird als Berechnungsskizze nach Bild 2.63 aufgezeichnet. Die Teilstrecken (vom Druckregler zur ersten Verzweigung, von einer Verzweigung zur nächsten Verzweigung, von den Verzweigungen zu den einzelnen Verbrauchseinrichtungen) sowie der HD-Schlauch sind genau zu ermitteln.
- Der Druckverlust in den Armaturen und Verbindungen wird durch
entsprechende Längenzuschläge zu den gemessenen Leitungslängen berücksichtigt.
Für das Absperrventil beträgt der Zuschlag 2,0 m, Winkelstücke erfordern 0,5 m
und T-Stücke bei Winkelströmung ebenfalls 0,5 m.
Beachte:
Die Rohrweitenberechnung wird also nicht mit den gemessenen Längen, sondern mit Berechnungslängen, die sich aus der Summe der gemessenen Längen und der Zuschläge ergeben, durchgeführt. T-Stücke sind jeweils den in Strömungsrichtung winklig daran anzuschließenden Teilstrecken hinzuzurechnen. - Die nach den Berechnungslängen am weitesten vom Druckregler entfernte
Verbrauchseinrichtung und die Teilstrecken der Verbrauchseinrichtung werden
ermittelt. Die Berechnungslängen dieser Teilstrecken werden zusammengezählt.
Teilstrecke 7 2 3 4 5 6 7 8 Gemessene Länge in m 4,0 2,0 2,0 1,0 1,5 4,0 2,0 2,0 Verbindungen 1T 1T 1 AV 1T 1 AV 1T 1T 1T und Armaturen 1 AV 1 AV 1 AV 1AV 1AV Zuschläge in m 2,5 2,5 2,0 0,5 2,0 2,5 2,5 2,5 Berechnungslänge in m 6,5 4,5 4,0 1,5 3,5 6,5 4,5 4,5 - Der zulässige Druckverlust von 0,15 kPa wird durch die Berechnungslänge
der entferntesten Verbrauchseinrichtung geteilt. Daraus ergibt sich für diese
Abschnitte der zulässige Druckverlust in mm WS je m Leitungslänge.
Entfernteste Verbrauchseinrichtung: D; beteiligte Teilstrecken: 1, 4 und 6;
Berechnungslänge dieser Teilstrecken: 6,5 m + 1,5 m + 6,5 m = 14,5 m.
Zulässiger Druckverlust je m Länge 0,15 : 14,5 =0,01035 kPa. - Der auf die Teilstrecken nach Pkt. 3 entfallende Druckverlust wird
durch Multiplikation des zulässigen Druckverlustes je m Leitungslänge mit den
Berechnungslängen dieser Teilstrecken errechnet.
Druckverlust in den Teilstrecken Teilstrecke 7 6,5 • 0,01035 = 0,0673 kPa Teilstrecke 4 1,5 • 0,0135 = 0,01553 kPa Teilstrecke 6 6,5 • 0,01035 = 0,0673 kPa -p = 0,1501 kPa - Für die restlichen Teilstrecken ergeben sich die zulässigen Teildruckverluste aus der Forderung, dass der Gesamtdruckverlust bis zu jeder
Verbrauchseinrichtung nicht mehr als 0,15 kPa betragen darf. Will man z. B.
den Teildruckverlust des Verbrauchers C errechnen, so wurden bis zum T-Stück
der Teilstrecken 1 und 4 bereits 0,0673 + 0,0155 = 0,0828 kPa verbraucht.
Für die danach folgende Teilstrecke 5 errechnet sich ein Druckverlust von 3,5 • 0,01035 = 0,0362 kPa.
Bis zum Verbraucher C ergibt sich somit ein zulässiger Druckverlust von 0,15 - 0,0828 - 0,0362 = 0,0310 kPa.
Zulässiger Druckverlust in kPa in den restlichen Teilstrecken
2 0,15 - 0,0673 = 0,0827 7 0,15 - 0,0820 - 0,0360 - 0,0275 3 0,15 - 0,0673 = 0,0827 8 0,15 - 0,0820 - 0,0360 = 0,0275 5 3,5 • 0,01035 = 0,0362 - Der zulässige Druckverlust je m Leitungslänge für die unter Punkt 6
ermittelten zulässigen Druckverluste wird durch Division der unter Pkt. 6
ermittelten Werte durch die Berechnungslängen dieser Strecken ermittelt:
2 0,0827 : 4,5 = 0,0183
3 0,0827 : 3,5 = 0,0103
5 0,0362 : 3,5 = 0,0103
7 0,0275 : 4,5 = 0,0061
8 0,0275 : 4,5 = 0,0061 - Die Verbrauchseinrichtung bestimmt die erforderliche Flüssiggasmenge in kg/h, die durch jede Teilstrecke strömt (Tabelle 2.3).
- Mit dem ermittelten zulässigen Druckverlust je m Leitungslänge und dem unter Pkt. 8 bestimmten Gasdurchsatz in kg/h können die Nennweiten für jede Teilstrecke aus Tabelle 2.4 ermittelt werden.

Bild 2.63. Berechnungsskizze zur Ermittlung der einzelnen Teilstrecken und Widerstände
Tabelle 2.4. Druckverluste in Flüssiggas-Rohrleitungen in N/m2 je m Leitungslänge
| Lichte Rohrweite in mm |
Flüssiggasdurchsatz in kg/h | |||||||||
| 0,3 | 0,5 | 0,8 | 1,0 | 1,5 | 2,0 | 2,5 | 3,0 | 4,0 | 5,0 | |
| 6 | 15,0 | 42 | 110 | 170 | 380 | 670 | ||||
| 7 | 7,0 | 19 | 49 | 77 | 170 | 310 | 480 | 690 | ||
| 8 | 3,6 | 10 | 25 | 40 | 90 | 160 | 250 | 360 | 640 | 1000 |
| 9 | 2,0 | 5,5 | 14 | 22 | 50 | 88 | 140 | 200 | 350 | 550 |
| 10 | 1,2 | 3,3 | 8,3 | 13 | 29 | 52 | 82 | 120 | 210 | 330 |
| 12 | 1,3 | 3,3 | 5,2 | 12 | 21 | 33 | 47 | 83 | 130 | |
| 15 | 1,1 | 1,7 | 3,8 | 6,8 | 11 | 15 | 27 | 43 | ||
| 18 | 1,6 | 2,8 | 4,3 | 6,2 | 11 | 17 | ||||
| 20 | 1,6 | 2,5 | 3,6 | 6,4 | 10 | |||||
1 kPa = 103 N/m2
Beachte:
Ist der notwendige Anschlusswert in Tabelle 2.4 nicht aufgeführt, so ist der
nächst höhere Anschlusswert zu wählen. Als kleinste Nennweite der Rohrleitungen
ist der Innendurchmesser 6 zugelassen, auch wenn durch die Rechnung kleinere
Nennweiten ermittelt werden.
Ermittlung der erforderlichen Nennweiten
| Teilstrecke | 1 | 2 | 3 | 4 | 5 | 6 | 7 | 8 |
| Druckverlust je m Länge in kPa | 0,1035 | 0,0184 | 0,0207 | 0,01035 | 0,0103 | 0,0104 | 0,0061 | 0,0061 |
| Versorgte Verbrauchseinrichtung | A,B,C,D,E | E | A | B,C,D | B,C | D | C | B |
| Flüssiggasdurchsatz in kg/h | 2,76 | 1,7 | 0,7 | 0,36 | 0,26 | 0,10 | 0,02 | 0,24 |
| Nennweiten in mm (Tabelle 2.4) | 15 | 12 | 8 | 7 | 7 | 6 | 6 | 7 |
Tabelle 2.5. Nennweiten als Funktion des Flüssiggasdurchsatzes und der Berechnungslänge
|
Berechnungs- länge in m |
Flüssiggasdurchsatz in kg/h | |||||||
| 0,3 | 0,5 | 0,8 | 1,0 | 1,5 | 2,0 | 3,0 | 4,0 | |
| 1 | 6 | 6 | 6 | 7 | 8 | 9 | 10 | 12 |
| 2 | 6 | 6 | 7 | 8 | 9 | 10 | 12 | 15 |
| 3 | 6 | 6 | 7 | 8 | 9 | 10 | 12 | 15 |
| 4 | 6 | 6 | 8 | 8 | 10 | 12 | 15 | 15 |
| 5 | 6 | 7 | 8 | 9 | 10 | 12 | 15 | 15 |
| 6 | 6 | 7 | 8 | 9 | 12 | 12 | 15 | 18 |
| 7 | 6 | 7 | 8 | 9 | 12 | 12 | 15 | 18 |
| 8 | 6 | 7 | 9 | 10 | 12 | 12 | 15 | 18 |
| 9 | 6 | 7 | 9 | 10 | 12 | 12 | 15 | 18 |
| 10 | 6 | 7 | 9 | 10 | 12 | 15 | 15 | 20 |
Rohrmaterial, Verbindungen und Ventile
Flüssiggasanlagen in Campinganhängern müssen mit Rohrleitungen, Armaturen und Dichtungen installiert werden, die für ND 25 einsetzbar sind. Nach TGL 14100 steht nahtloses Präzisionsstahlrohr, kalt gezogen und kalt gewalzt, in den Herstellungslängen von 1500 bis 9000 mm aus St 35hb und St 35b zur Verfügung. Der für Gasleitungen verwendbare Rohraußendurchmesser sowie die je Meter vorhandene Masse sind der Tabelle 2.6 zu entnehmen. Gleichfalls kann geschweißtes Präzisionsstahlrohr nach TGL 14101 eingesetzt werden. Dieses Rohr aus St 35hb und St 35S wird mit den Herstellungslängen von 2000 bis 8000 mm geliefert. Kupferrohre nach TGL 10759 dürfen als Gasleitung nur dann verlegt werden, wenn die Rohrverbindung durch Hartlöten erfolgt. Beim Einsatz von Schmiederingverschraubung müssen unbedingt Einsteckhülsen verwendet werden, da sonst das Kupferrohr verformt und damit die Verbindungsstelle undicht wird. Abmessungen und Masse von Kupferrohren s. Tabelle 2.7.
Soll in einem vorhandenen Campinganhänger eine Gasanlage nachträglich installiert werden und man möchte den Berechnungsaufwand vermeiden, so können die in Tabelle 2.5 aufgeführten Nennweiten gewählt werden. Voraussetzung sind jedoch, auch bei der überschläglichen Ermittlung, die im Berechnungsbeispiel unter Pkt. 3 ermittelten Berechnungslängen. Dadurch werden die Druckverluste für Absperrventile, Winkel- und T-Stücke berücksichtigt.
Tabelle 2.6. Abmessungen und Massen für Präzisionsstahlrohre nach TGL 14100 und 14101 (Masse je Meter in kg)
| Außendurch- messer in mm |
Wanddicke in mm | ||||
| 1,0 | 1,5 | 2,0 | 2,5 | 3,0 | |
| 8 | 0,173 | 0,240 | 0,290 | 0,339 | _ |
| 10 | 0,222 | 0,314 | 0,395 | - | - |
| 12 | 0,271 | 0,388 | 0,493 | 0,586 | 0,666 |
| 14 | 0,321 | 0,462 | 0,592 | 0,709 | 0,814 |
| 15 | 0,354 | 0,499 | 0,641 | 0,771 | 0,888 |
| 16 | 0,370 | 0,536 | 0,690 | 0,832 | 0,962 |
| 18 | 0,419 | 0,610 | 0,789 | 0,956 | 1,110 |
| 20 | 0,469 | 0,684 | 0,888 | 1,080 | 1,260 |

Bild 2.64. Baugruppen für die Gasinstallation
1 Absperr-T-Ventil; 2 Verteilblock; 3 Rohr; 4 Rohrschelle; 5 bis 8
Schneidringverschraubungen; 9 Durchgangsventil; 10 Durchgangsventil mit
Schneidringverschraubung
Tabelle 2.7. Abmessungen und Massen für nahtlos gezogene Rohre aus Kupfer nach TGL 10759 (Masse je Meter in kg)
| Außendurch- messer in mm |
Wanddicke in mm | ||
| 1,0 | 1,5 | 2,0 | |
| 8 | 0,20 | 0,28 | 0,34 |
| 9 | 0,23 | 0,32 | - |
| 10 | 0,25 | 0,36 | 0,45 |
| 11 | - | 0,40 | 0,51 |
| 12 | 0,31 | 0,44 | 0,56 |
| 13 | 0,34 | 0,48 | 0,62 |
| 14 | 0,36 | 0,53 | 0,67 |
| 15 | 0,39 | 0,57 | 0,73 |
| 16 | 0,42 | 0,61 | 0,79 |
| 18 | 0,48 | 0,70 | 0,90 |
| 20 | 0,53 | 0,78 | 1,01 |

Bild 2.65. Verteilerstück für den Anschluss von zwei Gasverbrauchern
Rohrverbindungen
sind vorzugsweise durch Schneidringverschraubungen herzustellen. Dabei ist zu beachten, dass zuerst die Überwurfmutter und danach der Schneidring, mit der Wulst zum Rohr zeigend, auf das Rohr geschoben wird. Durch Anziehen der Mutter auf dem Ventil- bzw. dem Verteilerstück ergibt sich eine jederzeit lösbare, gasdichte Verbindung.
In den Bildern 2.64 und 2.65 wurden die für die Gasinstallation verwendbaren Baugruppen zusammengestellt.
Gasanwendungsanlagen
Die wichtigsten Gasanwendungsanlagen in einem Campinganhänger sind der zwei- bzw. dreiflammige Gaskocher, die Gasheizung sowie die Gasversorgung des Absorberkühlschrankes. Der Einsatz von Gasdurchlauferhitzern zur Warmwasserversorgung hat sich in der Serienausstattung auf Grund des hohen Gasverbrauches noch nicht durchgesetzt.
Gaskocher, die fest im Campinganhänger installiert werden, sollten unbedingt eine eingebaute Zündsicherung besitzen, wie sie u.a. vom VEB Blewa Schleiz hergestellt wird. Zwei Kocher-Spüle-Kombinationen zeigen die Bilder 2.66 und 2.67, Bild 2.66 im Farbteil.

Bild 2.67. Geteilte Kocher-Spüle-Kombination
Der Abstand zwischen Kocher und Spüle ist frei wählbar [10].

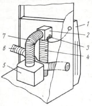
Bild 2.68. Zweiflammiger Einbaukocher mit thermoelektrischer Zündsicherung
Bei Einbau von Gaskochern ist auf folgende Punkte zu achten:
- Für die Verbrennung muss ausreichend Luftsauerstoff zur Verfügung stehen.
- Wie im Bild 2.68 zu erkennen, wird der zur Verbrennung benötigte Luftsauerstoff über die in der Blende vorhandenen Rohröffnungen 7 angesaugt und mit dem über die Zündsicherung 2 kommenden Propangas vermischt. Die Luftansaugung muss konstruktiv so gelegt werden, dass möglichst keine Zug- oder Druckerscheinungen vorhanden sind, die bei Kleinbrand die Flamme zum Erlöschen bringen. Erlischt die Flamme, so wird über den Thermofühler 3 und die Rohrleitung 4 durch Temperaturabkühlung der Impuls zum Schließen der Gaszufuhr an die Zündsicherung 2 gegeben.
- Zur Einhaltung des vorgeschriebenen CO-Wertes von 0,1 Vol.- % im unverdünnten, trockenen Abgas sollte der Topfboden vom Flammenaustritt einen Abstand von 20 ± 1 mm haben.
- Von der Kochermulde muss ein Abfluss durch den Boden des Campinganhängers ins Freie führen. Dadurch wird gewährleistet, dass bei ungewolltem Ausströmen von Flüssiggas dieses über die Öffnung ins Freie fließt und nicht im Inneren des Campinganhängers verbleibt.
- Zwischen Bedienknopf und Blende muss ein Mindestabstand von 7 mm vorhanden sein, sonst spricht die Zündsicherung nicht an.
Gasheizung. International gibt es, in Abhängigkeit von den jeweiligen landesspezifischen Forderungen, die unterschiedlichsten Modelle von Gasheizungen für Campinganhänger. Zwei typische Vertreter der Gasheizungen sind der mobile Kleinraumheizer "Solar 3000" vom VEB Propangeräte Potsdam-Babelsberg und die Flüssiggasheizung Trumatic (Bilder 2.69 und 2.70).

Bild 2.69. Propangas-Kleinraumheizer Solar 3000 im Campinganhänger Bastei Zu
beachten sind die im Kleiderschrank eingelassenen Entlüftungsöffnungen, die die
durch das Abgasrohr entstehende Warmluft in den freien Wohnraum zurückführen.
Technische Daten:
Energie Propan-Butan-Flüssiggas
Arbeitsdruck 3000 Pa (300 mm WS)
Nennbelastung 3,20 kW
Nennheizleistung 2,88 kW
Verbrauch bei Volllast 0,250 kg/h
Verbrauch bei Teillast 0,100 kg/h
Maße der Verkleidung 510 x 490 x 97 mm
Der Solar 3000 eignet sich zum Einbau in Campinganhängern mit einem Luftvolumen bis 15 m3. Beim Einsatz im Wintercamping mit Zu erwartenden Temperaturen unter -15 °C empfiehlt es sich, das Luftvolumen bei 10 m3zu beschränken

Bild 2.70. Truma-Gasheizung mit oberer Bedienung
Alle Gasheizungen werden als geschlossene Verbrennungssysteme gebaut. Dabei wird der zur Verbrennung benötigte Luftbedarf unter dem Wagenboden angesaugt und die verbrannten Abgase werden über eine Kaminleitung durch das Wagendach ins Freie abgeleitet. Gasheizungen größerer Leistung, die die verbrannten Abgase grundsätzlich wieder unter den Wagenboden zurückführen, haben sich nicht durchgesetzt. Die Gefahr, dass die giftigen Abgase an undichten Stellen des Wagenbodens in das Innere des Campinganhängers gelangen können, ist zu groß. Vor der Projektierung einer Gasheizung sollten die nachfolgenden Punkte sowie Abschnitt 2.4.4. beachtet werden.

Bild 2.71. Luftberuhigungsstrecke für das Ansaugsystem einer Gasheizung
Bei starkem Wind oder Sturmböen treten unter dem Wagenboden des Campinganhängers Wirbel-, Sog- und Druckerscheinungen auf, die bei allen Gasheizungen die Brennerflammen so beeinflussen können, dass diese verlöschen. Dies kann auf zwei unterschiedlichen Ursachen beruhen. Erhält die Flamme vorübergehend zu viel Luftsauerstoff, dann zeichnet sich diese scharf blau ab und hebt zeitweilig vom Brennerkopf ab. Wird der Flamme aber zu wenig Luftsauerstoff zugeführt, flackert sie hellgrün bis gelb, um dann zu ersticken. Es ist deshalb ratsam, im Ansaugbereich der Gasheizung eine Luftberuhigungsstrecke vorzusehen (Bild 2.71). Der Stern neutralisiert den aus waagerechter Richtung kommenden Wind und vermeidet so eine Beschleunigung der Luft im Ansaugkanal der Heizung. Steht dieser Bauteil nicht zur Verfügung, dann kann der Ansaugbereich auch mit einem rechteckigen Blechgehäuse mit schräg verlaufenden Seitenflächen bzw. einer Halbkugel verkleidet werden. In den Flächen der Verkleidung sollten Öffnungen der unterschiedlichsten Durchmesser von 4 bis 10 mm gebohrt werden. Dadurch wird eine direkte Beeinflussung des Ansaugbereiches wesentlich vermindert.
Beachte:
Bei der Herstellung der Verkleidung ist darauf zu achten, dass die Summe
aller Bohrungsflächen größer ist als die Querschnittsfläche des Ansaugkanales
der Heizung. Die Verkleidung ist unter dem Wagenboden so zu montieren, dass sie
möglichst weit von Bauteilen des Rahmens entfernt sitzt.
Bei Gasheizungen ohne eingebaute Rückstromsicherung tritt eine zusätzliche Belastung über den Abgaskamin ein. Treffen Windböen schräg oder senkrecht auf das Wohnwagendach, dann können diese einen Überdruck aufbauen, der den natürlichen Kaminzug aufhebt. Dadurch erhält die Flamme keinen Sauerstoff und verlischt. Dieser Überdruck ist unmittelbar am Dach des Campinganhängers am größten und nimmt mit zunehmender Entfernung zum Dach ab. Nach den bisherigen Erkenntnissen hat sich dieser Überdruck in einer Entfernung von 40 ... 50 cm von der Dachhaut abgebaut. Aus diesem Grund ist zu empfehlen, durch ein einschraubbares Zwischenstück den Abgaskamin auf dem Dach um etwa 40 cm zu verlängern. Während der Fahrt sollte der Abgaskamin wieder auf Normalhöhe geschraubt werden. Eine Verlängerung des Abgaskamines hat sich übrigens auch beim Wintercamping sehr gut bewährt.
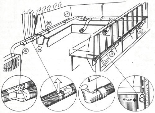
Die an den Brennerköpfen erzeugte Wärme wird über ein metallisches Wärmetauschergehäuse an die Luft im Campinganhänger abgegeben. Die kühle Luft wird durch natürliche Zirkulation vom Fußboden zum Wärmetauscher geleitet, am Wärmetauscher erwärmt und als erwärmte Luft in 300 ... 500 mm Höhe über dem Fußboden in den Campinganhänger geleitet. Da erwärmte Luft immer nach oben strömt, kommt es im Campinganhänger zwischen Fußboden und Dach zu Temperaturdifferenzen bis zu 9 °C. Um diese ungleichmäßige Wärmeverteilung zu vermeiden, ist eine Umluftverteilung erforderlich. Hierbei wird die am Wärmeaustauscher erwärmte Luft über einen am Wärmeschutz angeflanschten Verteiler abgesaugt und in ein Rohrleitungsnetz gedrückt (Bild 2.72). In diesem wird die Heißluft über regulierbare Auslässe so im Campinganhänger verteilt, dass es am Boden angenehm warm ist und der Heißluftstau unter dem Dach wegfällt (Bild 2.73). Zur Vermeidung von Schwitzwasserbildung ist es erforderlich, einen gleichmäßigen Warmluftstrom hinter die Polster, unter die Fenster und in die Ecken des Anhängers zu leiten.
Beachte: Wird ein Warmluftstrom hinter die Polster geleitet, dann müssen diese durch senkrecht angeordnete Distanzleisten mindestens 10 mm Abstand von der Innenwand haben. Hinter den Polstern dürfen keine Querleisten den Warmluftstrom behindern.

Bild 2.72. Umluftverteilung
Über das am Wärmeschutz angeflanschte Verteilungsgehäuse 2 wird über den Hebel 3
der Luftweg zur Heizung oder zur Frischluftansaugung 4 eingestellt. Durch das
Gebläse 5 wird die über das Rohr 7 angesaugte Luft - im Sommer angesaugte
Warmluft, im Winter angesaugte Kaltluft - in das Verteilungsnetz 6 gedrückt.

Bild 2.73. Prinzipschema zur Verteilung der Heiß- bzw. Kaltluft [22]
Erfahrungswerte:
Radialgebläse sollte 100 . . . 200 m3/h Luft umwälzen. Querschnittsfläche des Rohrleitungs- bzw. Kanalnetzes
25 ... 35 cm2. Dies entspricht einem Rohrdurchmesser von 56 ... 66 mm.
Kühlschränke werden als Absorber- und Kompressionskühlschränke hergestellt. Für den Einsatz im Campinganhänger hat sich der Absorberkühlschrank, der sowohl mit Gas- als auch mit 12-V-und 220-V-Anschluß betrieben werden kann, durchgesetzt. Kompressionskühlschränke funktionieren nur dann, wenn ein 220-V-Anschluß zur Verfügung steht. Dies ist aber während der Fahrt nicht der Fall. Während der Fahrt darf der Kühlschrank nur mit 12-V-Gleichstrom und nicht mit Gas betrieben werden. Bei einem Unfall würde das Gas ungehindert ausströmen, und es könnte zu noch schwerer wiegenden Folgen kommen.
Wichtig für den Einbau gasbetriebener Kühlschränke ist, dass die Abgasführung zum Wohnraum hin abgedichtet werden muss. Vor der Montage des Kühlschrankes ist unter dem Kühlschrankbereich eine Zuluftöffnung und in die Seitenwand eine Abluftöffnung, entsprechend den Angaben des Kühlschrankproduzenten, einzuarbeiten (Bild 2.74). Zu- und Abluftöffnungen sind mit Fliegengaze und Kiemenblechen zu verkleiden.
Beachte: Die Herstellerangaben für die Zu- und Abluftquerschnitte müssen in den ausgewählten Kiemenblechen vorhanden sein und beziehen sich nicht auf die freien Querschnitte im Campinganhängeroberbau.
Es ist günstig, wenn der Kühlschrank auf angeschraubten Holzleisten steht und die Füße keine Bodenberührung haben. Beim Einbau eines Absorberkühlschrankes ist darauf zu achten, dass eine exakt waagerechte Lage gewährleistet ist. Schräglagen können den natürlichen Kreislauf eine Absorberkühlsystems stören und zum völligen Ausfall des Kühlaggregates führen. Kühlschränke sollten folgende Forderungen erfüllen:
- wahlweiser Anschluss über 220 V/12 V Spannung und Flüssiggas
- wahlweiser Rechts- oder Linksanschlag der Tür mit zusätzlicher Stecksicherung, um ein Öffnen der Tür während der Fahrt zu vermeiden
- Polyurethan - bzw. Polystyrol-Vollschaum-Isolierung
- Magnettürdichtung
- Flüssiggaszündung über Piezo-Zünder
- Kontrolle der Gasflamme
- Brenner mit thermoelektrischer Zündsicherung.
Technische Daten einiger Kühlschränke können Tabelle 2.8 entnommen werden.
Wer zunächst keinen Kühlschrank einbauen möchte, sollte zumindest bei der Möbelherstellung einen späteren Einbau berücksichtigen. Soll dann ein Kühlschrank nachgerüstet werden, wird lediglich die Tür abmontiert und der Kühlschank eingesetzt (vgl. Bild 2.21). Eine echte Alternative zum Kühlen von Lebensmitteln im Campinganhänger sind Kühlboxen. Diese haben den Vorteil, dass beim Abheben des Deckels die kalte Luft in der Kühlbox bleibt, während sie beim Kühlschrank ausströmt. Nachteilig ist, dass fast immer Stellfläche verloren geht, weil der Deckel nach oben abgenommen werden muss. Dieser Nachteil kann gemindert werden, indem der Einbau einer Kühlbox im Küchenbereich so konzipiert wird, dass der Deckel gleichzeitig Arbeitsplatz ist.
Tabelle 2.8. Hersteller und technische Daten von Absorptionskühlschränken/Kühlbox, die für einen Einsatz im Campinganhänger geeignet sind
| Hersteller | Typ | Brutto- Inhalt in l |
Netto- masse in kg |
Abmessungen Breite/Tiefe/Höhe in mm |
Verbrauch E-Energie in kWh/24 h |
Gas in g/24 h |
| Kühlschränke | ||||||
| Lehel | 60 | 24 | 525/532/616 | 1,2 | 220 | |
| VR Ungarn | ||||||
| Predom | TA 62 K | 60 | 28 | 520/474/597 | 1,8 | 220 |
| VR Polen | ||||||
| Elektrolux | RM 200 | 60 | 21 | 486/430/630 | 1,2 | 210 |
| BRD/Österreich | RM 300 | 80 | 28 | 525/490/805 | 1,2 | 230 |
| Radkästen- ausschnitt: 525/290/208 |
||||||
| Kühlboxen | ||||||
| Kältetechnik | Micki 20 | 20 | 18 | 400/400/500 | 1,4 | 290 |
| Haldensleben | ABC 15 | 15 | 7 | 255/555/395 | 0,6 | - |
| DDR | Einbau- | 30 | 11 | 470/330/550 | 0,8 | - |
| Kühlfach | 45 | 11,5 | 470/420/550 | 0,9 | - |
Gasleuchten werden immer mehr von 12-V/220-V-Leuchten verdrängt. Durch die offene Verbrennung entnimmt die Gasleuchte den Luftsauerstoff aus dem Wohnbereich. Bei den vom VEB Propangeräte Potsdam hergestellten Campingleuchten erwärmt ein nicht regulierbarer Injektorbrenner einen Glühkörper. Die Leuchte kann als Steh- oder Wandleuchte verwendet werden. Der Gasverbrauch beträgt etwa 40 g/h. Da ein großer Teil der Strahlungshitze nach oben strömt, ist bei einer festen Installation der Sicherheitsabstand zu brennbaren Gegenständen seitlich und nach oben von mindestens 40 cm zu beachten. Der Sicherheitsabstand kann durch Anbringen einer Asbest-Wärmeschutzplatte auf rd. 10 cm Mittenabstand verringert werden. Zur Vermeidung von Kohlenmonoxydbildung muss das Ventil voll geöffnet sein.

Bild 2.74. Querschnittsfläche der erforderlichen Zu- und Abluftöffnung zur Abführung der am Kälteaggregat entstehenden Wärmemenge eines 60-l-Absorptionskühlschrankes

Bild 2.75. Gas-Wärmestrahler
Flüssiggas-Wärmestrahler (Bild 2.75) sollten nur im Vorzelt des Campinganhängers verwendet werden. Die Nennleistung beträgt 1160 W bei einem Flüssiggasverbrauch von 115 g/h. Der Brennerkopf des Injektorbrenners ist als keramische Platte ausgebildet. Durch die Gasverbrennung werden die Strahlsteine erwärmt und geben eine Wärmestrahlung im infraroten Bereich ab. Der Sicherheitsabstand aller übrigen Strahlergehäuseflächen zu brennbaren Gegenständen muss mindestens 50 cm betragen. Bei einer Verwendung des Wärmestrahlers im Campinganhänger kommt es innerhalb kurzer Zeit zur Kondenswasserbildung.
Meinungen zum Thema
Was ist Ihre Meinung zu diesem Artikel? Bisher wurde hierzu noch keine Meinung abgegeben - aber Sie haben doch bestimmt eine!
2.4.4. Lüftungs- und Heizungstechnik
Das wärmephysiologische Bedürfnis des Menschen zwingt zu Überlegungen, auch im Campinganhängerbau Voraussetzungen zur Erreichung eines behaglichen Raumklimas zu schaffen. Obwohl der Mensch sich wechselnden Bedingungen anpassen kann, gibt es doch Bereiche, in denen er sich am wohlsten fühlt. Beachtet man die Grenzen der Behaglichkeit bereits bei der Konstruktion eines Campinganhängers, so vermindert man weitgehend die unliebsame Kondenswasserbildung im Inneren eines Campinganhängers und schafft gleichzeitig Voraussetzungen zur ganzjährigen Benutzung.
Meinungen zum Thema
Was ist Ihre Meinung zu diesem Artikel? Bisher wurde hierzu noch keine Meinung abgegeben - aber Sie haben doch bestimmt eine!
2.4.4.1. Meteorologische und wärmephysiologische Faktoren
Dies sind vor allem Lufttemperatur, Luftfeuchte, Luftbewegung, Sonnenstrahlung, Luftdruck, Niederschlag und Bewölkung. In Bezug auf den Innenraum eines Campinganhängers kann der Konstrukteur den Einfluss der meteorologischen Elemente Lufttemperatur, Luftfeuchte, Luftbewegung und Sonnenstrahlung durch gute konstruktive Lösungen beeinflussen. Es ist deshalb ratsam, vor Beginn der Konstruktion u. a. einzuschätzen, unter welchen klimatischen Bedingungen der Campinganhänger zum Einsatz kommen könnte.
Lufttemperatur ist je nach Standort, Jahreszeit und Tageszeit unterschiedlich und liegt oft außerhalb unserer Behaglichkeitsgrenzen (Tafel 2.9). Im Bild 2.76 erkennt man, dass die Behaglichkeitsgrenze im Temperaturbereich von rd. +18 °C bis +26 °C liegt.
Tabelle 2.9. Jahresmaxima und -minima der Außenlufttemperatur einiger Städte [23]
| Ort |
mittlere Jahrestemperatur in°C |
mittleres Jahresmaximum in°C . |
mittleres Jahresminimum in°C |
absolutes Jahresminimum in°C |
| Berlin | 8,4 | 32,6 | -14,7 | -26,0 |
| Dresden | 9,3 | 33,0 | -15,2 | -27,8 |
| Halle | 9,1 | 32,7 | -14,5 | -27,1 |
| Rostock | 7,6 | 27,4 | -11,2 | -20,0 . |
| Habana | 25,2 | 35,3 | 12,8 | - |
| Kairo | 21,1 | 43,0 | 2,0 | - |
| Moskau | 3,6 | 31,0 | -31,0 | - |
| Paris | 10,3 | 34,0 | -11,0 | - |
| Warschau | 7,3 | 32,0 | - | - |
| Wien | 9,2 | 33,0 | -15,0 | - |

Bild 2.76. Behaglichkeitskurven bei bewegter Luft nach Bradke und Liese
Um die Innentemperatur eines Campinganhängers innerhalb der Behaglichkeitsgrenze zu halten, hat der Konstrukteur drei Möglichkeiten:
- Einsatz einer Heizung zur Begrenzung der Temperaturen nach unten
- Isolierung des Oberbaues zur Begrenzung der Temperaturen nach oben bei gleichzeitiger Herabsetzung der erforderlichen Heizleistung
- Festlegung einer guten Zwangs- und Ergänzungsbelüftung.
Bei Heizung und Isolierung sollte eine Kostenoptimierung durchgeführt werden.
Anlagekosten, Material- und Verarbeitungskosten und die Kosten für den Brennstoffverbrauch sind so zu optimieren, dass die wirtschaftlichste Isolierstärke erreicht wird. Die so ermittelte Isolierstärke beeinflusst auch die Gesamtmasse des Oberbaues positiv.
Luftfeuchte. Feuchte Luft ist ein Gemisch aus dampfförmigem Wasser und trockener Luft. Im allgemeinen lässt sich die Luftfeuchte exakt nur über eine Klimaanlage beeinflussen. Aber Klimaanlagen für Campinganhänger sind z. Z. noch zu teuer und deshalb international nur sehr selten in Anwendung. Dazu kommt noch die relativ große Masse einer solchen Anlage. Trotzdem gibt es einige Möglichkeiten zur Beeinflussung der relativen Luftfeuchte im Campinganhänger. Aus Bild 2.77 erkennt man, dass mit sinkender Lufttemperatur der dampfförmige Wassergehalt der Luft steigt und mit steigender Lufttemperatur sinkt. Nach dieser Erkenntnis sollte die Konstruktion so gestaltet werden, dass an keiner Stelle im Inneren des Campinganhängers die im Bild 2.77 eingezeichnete Kurve φ = 1 erreicht wird.

Bild 2.77. Mollier-i, x-Diagramm für p = 0,1 MPa; t = -20 °C bis +50 °C; x =
0 bis 40 g/kg
Ablesebeispiel:
Bei einer Luftabkühlung von t = 22 °C, φ = 0,6 auf t = 4 °C, φ = 1,0 fällt aus
der Luft 5 g Wasser je 1 kg Reinluft aus.
In der Praxis bedeutet das:
- Die Verbindung zwischen Außenhaut und Innenraum mit Material guter
Wärmeleitfähigkeit ist zu vermeiden, dazu gehören durchgehende Stahlschrauben,
einwandige Fenster und nicht- bzw. ungenügend isolierte Zwischenräume.
Im Campinganhängerbau wurde für durchgängige Maschinen- und Bauteile guter Wärmeleitfähigkeit der Begriff „Kältebrücke" eingeführt. Solche Kältebrücken erkennt man sofort bei größerem Temperaturgefälle der Luft. An diesen Stellen schlägt sich das aus der Luft anfallende Kondenswasser zuerst nieder, d.h., an diesen Stellen ist φ = 1. - Bei eingebauter Heizung ist die Heizwärme so zu verteilen, dass die aus konstruktiven Erfordernissen unbedingt vorhandenen Kältebrücken mit warmer Luft angeströmt werden. Dadurch erreicht an diesen Stellen die Luftfeuchte nicht den Wert φ = 1, und die Kondenswasserbildung bleibt aus.
- Für unvermeidbare durchgängige Verbindungen ist Material mit schlechter Wärmeleitfähigkeit einzusetzen. Ist dies nicht möglich, sollte Material guter Wärmeleitfähigkeit mit Material schlechter Wärmeleitfähigkeit beschichtet werden (z. B. plastbeschichtete Stahlschrauben).
- Eine gut abgestimmte Belüftung im Campinganhänger kann auch die beim Kochen oder Waschen zusätzlich auftretende Luftfeuchte schnell nach außen abführen. Dies ist fast immer dann gewährleistet, wenn die Abluftöffnungen im Strömungsquerschnitt größer als alle Zuluftöffnungen sind und einen bis zu sechsfachen Luftwechsel je Stunde zulassen. Dazu gehört aber auch die Anordnung der Abluftöffnungen in Nähe der auftretenden Feuchtigkeit (z. B. Dachluke über Kochstätte und Waschbecken).
- Beim Innenausbau sollten Materialien verwendet werden, die einen Teil der Luftfeuchte ohne Schädigung aufnehmen können. Dazu gehört der Einsatz von Baumwollgewebe für die Bezüge der Sitz- und Liegeflächen anstelle von synthetischem Gewebe. Baumwollgewebe ist in der Lage, das sich über Nacht zwischen Aufleger und Liegeflächen bildende Kondenswasser zu binden und dieses mit der tagsüber stattfindenden Lufterwärmung abzugeben. Ähnlich verhält es sich mit dem Material für die Möbel. Es ist für die Bildung eines Anteils der Luftfeuchte günstiger, Holz statt Plaste, Sprelacart oder Sprelafas einzusetzen.
Luftbewegung. Man muss zwischen Luftgeschwindigkeiten außerhalb und innerhalb eines Campinganhängers unterscheiden. Die Luftbewegung außerhalb des Campinganhängers hat einen wesentlichen Einfluss auf den erforderlichen Wärmebedarf im Campinganhänger. Diese Luft dringt über die Undichtheiten der Fenster und Türen ein und muss mit erwärmt werden. Als Durchschnittswert ergibt sich bei allen Campinganhängern ein sechsfacher Luftwechsel je Stunde. Je nach Standort und Windgeschwindigkeit kann sich ein 20- bis 30facher Luftwechsel je Stunde einstellen.
Bei der Ermittlung des Wärmebedarfs sollte von folgenden Windgeschwindigkeiten ausgegangen werden:
v = 6 m/s, bei überwiegendem Einsatz des Campinganhängers im Binnenland
v = 10 m/s, bei überwiegendem Einsatz des Campinganhängers an der See und bei
außergewöhnlich freier Höhenlage bis zu 500 m
v = 12 m/s, bei überwiegendem Einsatz des Campinganhängers bei außergewöhnlich
freier Höhenlage über 500 m.

Bild 2.78. Zulässige Höchstgeschwindigkeit der Luft im Inneren eines Campinganhängers als Funktion der Raumlufttemperatur
Anders verhält sich die Luftbewegung im Inneren eines Campinganhängers (Bild 2.78). Von Bedeutung ist weiterhin die Strömungsrichtung. Am meisten wird die Behaglichkeit gestört, wenn die bewegte Luft kälter als die Raumluft ist und als Zugluft auftritt. Die Ursache von auftretender Zugluft liegt in einer nicht günstig gewählten Belüftungskonzeption. Campinganhänger sollten immer mehrere voneinander unabhängige Belüftungsmöglichkeiten aufweisen.
Diese sind:
- ausstellbare Vorder-, Rück- und Seitenfenster
- ausstellbare Dachluke
- Öffnungsmöglichkeit der oberen Türhälfte und
- ausreichende Zwangsbelüftung.
Sonnenstrahlung erzeugt im Campinganhänger je Flächeneinheit eine Gesamtwärme von
qges = α • qStr + αa (ta - twa)
αStr Strahlungswärme: α Absorptionszahl: αa äußere Wärmeübergangszahl: ta Außentemperatur: twa Oberflächentemperatur.
Die Strahlungswärme qStr setzt sich aus direkter Sonnen- und diffuser Himmelsstrahlung zusammen. Veränderungen der Oberflächentemperatur setzen sich phasenverschoben in das Innere des Campinganhängers fort.

Bild 2.79. Direkte Normalstrahlung an Strahlungstagen im Monat Juli auf 50° nördlicher Breite bei verschiedenen Trübungsfaktoren T [23]
Tabelle 2.10. Mittlere Werte des Trübungsfaktors und der maximalen Intensität [23]
| Gegend | Gebirge | Land | Großstadt | Industriegebiet |
| Trübungsfaktor/77 | 2,8 | 3,5 | 4,3 | 7 |
| Maximale Intensität/S/ in kcal/m2 • h | 830 | 780 | 740 | 540 |
Wie bei der Lufttemperatur, ergibt sich auch bei der Sonnenstrahlung ein täglicher Gang der Strahlungsintensität. Diese Strahlungsintensität ist noch von verschiedenen Trübungsfaktoren abhängig. Im Bild 2.79 ist die Strahlungsenergie der Sonne über der Tageszeit bei verschiedenen Trübungsfaktoren, aufgetragen. Mit steigendem Trübungsfaktor sinkt die auf der Oberfläche auftretende Strahlungsenergie. Für die Konstruktion von Campinganhängern sollten die in Tabelle 2.10 aufgeführten maximalen Strahlungsintensitäten zugrunde gelegt werden. Dabei ist zu berücksichtigen, dass die von der Sonne angestrahlten Wände die Strahlungswärme nur zum Teil aufnehmen. Als Richtwerte können folgende Absorptionszahlen verwendet werden:
a = 0,9 für dunkle Flächen
a = 0,7 für farbige Flächen
a = 0,5 für helle Flächen
Der größte Teil der Wärmemenge durch Sonnenstrahlung dringt über die Fenster und Dachluken ein. So werden vom Fensterglas bis zu 90 % des Wärmestromes mit nur geringer Phasenverschiebung hindurch gelassen. Durch Anbringen von Sonnenschutzeinrichtungen können bis zu 85 % der Sonnenwärme abgefangen werden.
Innenwandtemperatur. Auf Grund der geringen Abmessungen eines Campinganhängers hat die Innenwandtemperatur den größten Einfluss auf die Behaglichkeit der Bewohner. Die Ursache liegt in der mittleren Strahlungstemperatur der umgebenden Wand- und Fensterflächen. Aus Bild 2.80 ist der große Einfluss der Innenwandtemperatur auf die Empfindungstemperatur und damit auf die Behaglichkeit des Menschen zu erkennen.
Welche inneren Oberflächentemperaturen als Richtwerte erreicht werden, ist Bild 2.81 zu entnehmen.
Eine Gegenüberstellung der vom ruhenden Menschen durch Konvektion und Strahlung abgegebenen Wärmemenge zeigt (gleiche Luft- und Wandtemperaturen vorausgesetzt), dass die abgegebene Wärmemenge durch Strahlung etwa gleich derjenigen durch Konvektion ist. Sinkt die Wandtemperatur, so steigt die abgegebene Wärmemenge durch Strahlung, und der Mensch empfindet dies als kalt.

Bild 2.80. Empfindungstemperatur als Funktion der Lufttemperatur und der mittleren Strahlungstemperatur der Innenwand

Bild 2.81. Oberflächentemperaturen der Innenwand- und Fensterflächen bei
einer Raumtemperatur von 22 °C
K = 1,69 W/m2 • k entspricht Doppelfenster aus Piacryl
K = 1,80 W/m2 • k entspricht Doppelfenster aus Glas
K = 5,62 W/m2 • k entspricht Einfachfenster aus Piacryl
K = 6,33 W/m2 • k entspricht Einfachfenster aus Glas
Die Senkung der mittleren Wandtemperatur um 1 Grad ist beim ruhenden Menschen daher gleichwertig mit der Senkung der Lufttemperatur um 1 Grad. Eine Angleichung der Innenwandtemperatur an die Lufttemperatur im Campinganhänger kann durch folgende Maßnahmen erreicht werden:
- Festlegung der erforderlichen Isolierdicke als Funktion der Wärmeleitfähigkeit des verwendeten Isolierstoffes
- Auswahl der zum Einbau vorgesehenen Heizung
- Anordnung der Heizung und Verteilung der Wärme im Campinganhänger nach Bild 2.82
Zwangsbelüftung. Der Mensch gibt ständig Wärme und Feuchtigkeit ab und benötigt zum Atmen Sauerstoff. Es gibt Campingfreunde, die an kalten Tagen alle vorgesehenen Lüftungsmöglichkeiten geschlossen halten und sich dann wundern, wenn in kurzer Zeit an Wänden und Fenstern das Kondenswasser herunter läuft. Der Konstrukteur sollte deshalb Zwangsbelüftungen vorsehen, die vom Benutzer nicht verschlossen werden können. Bei der Festlegung der Querschnittsfläche solcher Öffnungen zur Zwangsbelüftung sollte man berücksichtigen:
- Die eingeatmete Luft eines erwachsenen Menschen ohne körperliche Tätigkeit beträgt rd. 0,5 m3/h.
- Die ausgeatmete Luft enthält im Mittel 17 % Sauerstoff (O2), 4 % Kohlendioxid (CO2) und 79% Stickstoff (N2)
- Die Anzahl der Atemzüge beträgt rd. 16 je Minute.
Soll ein CO2-Gehalt von 0,15 % im Gesamtluftvolumen des Campinganhängers nicht überschritten werden, müsste nach dem Kohlensäure-Maßstab von Pettenhofer eine Frischluftmenge je Person von 18 m3/h zugeführt werden.

Bild 2.82. Verteilung der Heizwärme im Campinganhänger durch Umluftverteilung

Bild 2.83. Wärmeabgabe sitzender Menschen bei unbewegter Luft
Ein zweites Kriterium für die Festlegung der Zwangsbelüftung bildet die Wasserdampfabgabe des Menschen. Im Bild 2.83 sind die Ergebnisse einer Untersuchung der „American Society of Heating and Ventilating Engineers" wiedergegeben, aus denen die Wasserdampfabgabe sitzender, normal bekleideter Menschen bei unbewegter Luft zu entnehmen ist. Auf Grund beider Kriterien sollten die Querschnittsöffnungen der Zwangsbelüftung je Person mindestens 30 cm2 betragen und möglichst in der Nähe der zu erwartenden Störgrößen angeordnet sein. Die festgelegten Mindestquerschnitte je Person berücksichtigen bereits die Summe aller Undichtheiten des Campinganhängers.
Meinungen zum Thema
Was ist Ihre Meinung zu diesem Artikel? Bisher wurde hierzu noch keine Meinung abgegeben - aber Sie haben doch bestimmt eine!









