2.4.5.2. 220-V-Anlage
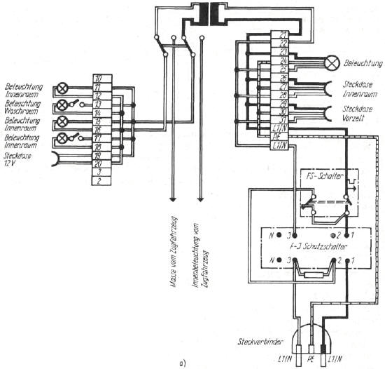
Campinganhänger haben neben der 6-/12-V-Schwachstromanlage meist auch eine 220-V-Anlage. Heute sind auf fast allen Campingplätzen Anschlussmöglichkeiten über Steckdosen mit Schutzkontakt vorhanden, so dass über ein mitgeführtes Verlängerungskabel die 220-V-Anlage des Anhängers angeschlossen werden kann. Diese Anlage sichert den Energiebedarf für alle im Campinganhänger einsetzbaren Stromverbraucher, z. B. Beleuchtung, Heizung, Kühlschrank. Da es im Campinganhänger auch Bereiche gibt, wo 220-V-Nennspannung aus Sicherheitsgründen unerwünscht ist, werden solche Bereiche (Nasszelle) gemeinsam mit der Beleuchtung über einen Transformator mit 12-V-Nennspannung versorgt. Bild 2.87 zeigt den Schaltplan einer 220-V-Anlage mit Transformator und zweipoligem Leitungsschutz sowie zweipoliger Fehlerstromschutzschaltung.

Bild 2.87a. Schaltplan der 220-V-/12-V-Anlage für Campinganhänger

Bild 2.87b. Schalttafel mit Leistungsschutzschalter LS und Fehlerstromschalter FJS
Technische Regeln
Eine Reihe von schweren Unfällen auf Campingplätzen, die durch die E-Anlagen des Campingplatzes bzw. der Campinganhänger verursacht wurden, führte auf internationaler Ebene zu verschärften Sicherheitsbestimmungen für elektrische Anlagen im Wohnwagen und auf Campingplätzen. Für elektrotechnische Anlagen in Campinganhängern sind die Forderungen von TGL 200-0630 einzuhalten.
Sicherheitstechnische Forderungen
Die elektrotechnischen Anlagen sind so zu installieren, dass sie durch die während des Transportes oder durch die im Betrieb zu erwartenden Beanspruchungen, z. B mechanische Schwingungen, Stöße und klimatische Einflüsse, in ihrer Schutzgüte, Funktionssicherheit und den zulässigen Kennwerten nicht beeinträchtigt werden können.
Die Energiezufuhr hat über Überstromschutzeinrichtungen, z. B. Sicherungen, zu erfolgen. Diese sind beim Campinganhänger in jedem Fall in oder an dem Anhänger anzuordnen. Sie können jedoch entfallen, wenn der Nennstrom der für den Bau erforderlichen Überstromschutzeinrichtung 10 A GS oder 16 A WS nicht übersteigt. In diesem Fall dürfen auch Steckverbinder zum Ein- und Ausschalten der Anlage verwendet werden.
Für Leuchten und Steckdosen sind jeweils gesonderte Sicherungskreise vorzusehen.
Abzweigdosen und Verteiler sind so anzuordnen, dass sie jederzeit erreichbar sind. Die Installation in Dach- oder Zwischenböden sowie in unzugänglichen Hohlräumen ist unzulässig.
Starkstromanlagen müssen durch einen Hauptschalter allpolig ein- und ausschaltbar sein, wenn lN > 10 A GS oder > 16 A WS ist. Der Schalter ist an leicht zugänglicher Stelle im oder am Anhänger anzuordnen und zu kennzeichnen.
Bei der Festlegung der Leitungs- bzw. Kabeltypen und Installationssysteme sind TGL 200-0612, TGL 200-0613 und TGL 200-0800 zu beachten.
Als Anschlusskabel dürfen keine Plast- und leichte Gummischlauchleitungen verwendet werden, da diese nicht für die auftretenden mechanischen und thermischen Beanspruchungen ausgelegt sind. Es wird gefordert, mindestens mittlere Gummischlauchleitung nach TGL 21805/11 zu verwenden.
Bis 2,5 mm2 Leitungsquerschnitt darf als Leiterwerkstoff nur Kupfer in viel- oder feindrähtiger Ausführung verwendet werden. Aluminiumleiter sind für diese Einsatzzwecke ungeeignet.
Energieverbraucher, die der ungehinderten Einwirkung aller am Einsatzort auftretenden Klimaeinflüsse ausgesetzt sind, müssen mindestens einen Schutzgrad IP 43 besitzen.
Schalter, Steckdosen, Verteiler, Leuchten usw., die einen Berührungs- und Fremdkörperschutz unter IP 43 besitzen, sollten auf eine wärmeisolierende Unterlage montiert werden, wenn darunter brennbare Materialien sind (Holz, Plaste usw.).
Die nach TGL 10707 geforderten Mindestabstände von Elektrowärmegeräten zu brennbaren Stoffen sind einzuhalten.
Als Schutzmaßnahme gegen zu hohe Berührungsspannung dürfen alle in TGL 200-0602/03 enthaltenen Schutzmaßnahmen angewendet werden. Bei Anwendung der Schutzmaßnahme Nullung ist ein separater Schutzleiter verbindlich vorgeschrieben.
Vor Inbetriebnahme der E-Anlage sind die Funktionsfähigkeit und die Wirksamkeit der Schutzmaßnahmen gegen zu hohe Betriebsspannungen zu überprüfen.
Am Campinganhänger sollte der Anschlussstecker außen in einer Vertiefung angeordnet und durch einen Deckel geschützt sein.
Es dürfen nur Steckdosen mit Schutzkontakt verwendet werden.
Berührbare leitfähige Teile des Campinganhängers, die Fehlspannung oder Erdpotential annehmen können, z. B. Fahrgestell, Oberbau usw., müssen über einen Potentialausgleichsleiter mit einem Nennquerschnitt von mindestens 4 mm2 (feindrähtig) miteinander und mit dem Schutzleiter verbunden werden.
In Leuchten für Glühlampen mit verschiedenen Spannungen sollte die Unverwechselbarkeit der Lampen durch unterschiedliche Fassungen sichergestellt werden.
Überlast-, Kurzschluss- und Berührungsspannungsschutz
Sinnvollerweise sollten alle gerätebezogenen Forderungen des Überlast-, Kurzschluss- und Berührungsspannungsschutzes auf die Campingplatzinstallation bezogen werden, so dass im Anhänger nur der Netzstecker und der separate Schutzleiter erforderlich sind. Leider gibt es aber für den Benutzer eines Campinganhängers keine Sicherheit, dass dieser Schutz auf allen nationalen und internationalen Stellplätzen auch gewährleistet ist.
Es ist zu empfehlen, die E-Installation der 220-V-Anlage nach Bild 2.87 auszuführen. Durch die Kombination eines einpoligen Leitungsschutzschalters (LS) mit Hilfskontakt mit einem zweipoligen Fehlerstrom-Schutzschalter (FJS) wird beim Ansprechen des LS-Schalters die Anlage zweipolig abgeschaltet. Der FJ-Schutzschalter schützt gleichzeitig vor gefährlichen Berührungsspannungen, die infolge von Isolationsfehlern an Verbrauchern entstehen können. Die Klemmenverbindung zwischen LS-Schalter und FJ-Schutzschalter ist auf Bild 2.87b zu erkennen. Als FJ-Schutzschalter kann der Typ FJS 25.4.030 N 30 empfohlen werden. Aus der Bezeichnung ist zu entnehmen, dass es sich um einen Fehlerstrom-Schutzschalter mit einem zulässigen Nennstrom von 25 A, vierpolige Ausführung mit einem Nennfehlerstrom von 30 mA und einen Schutzgrad IP 30 handelt. Als LS-Schalter kann der Typ AW 1308 L 10 A eingesetzt werden. Der LS-Schalter spricht bei einem Nennstrom größer 10 A an. Als Hilfswiderstand ist der Typ SWF 4,7kΩ 10 % - 23.617 - TK 200 nach TGL 36521 zu verwenden. Über den Hilfswiderstand wird der Fehlerstromkreis beim Ansprechen des LS-Schalters geschlossen und löst den FJ-Schutzschalter aus.
Beachte:
Bei dieser Kombination muss beim Einschalten zuerst der LS-Schalter und
danach der FJ-Schutzschalter eingeschaltet werden, da bei ausgeschaltetem
LS-Schalter der FJ-Schutzschalter nicht zugeschaltet werden kann. Die Anlage ist
spannungsfrei, wenn beide Schalter ausgeschaltet sind.
Leitungsverlegung
Bedingt durch den Fahrbetrieb werden die Kabel, wenn sie nicht ordnungsgemäß mit Kabelschellen befestigt sind, bewegt. Diese Erschütterungen können zu Kabelbrüchen führen. Die Kabelbrüche treten an den Stellen auf, wo die Kabel beim Abisolieren eingekerbt wurden bzw. wenn die Kabel bei Wanddurchführungen scheuern. Bei der Kabelverlegung sollte deshalb auf folgendes geachtet werden:
- Alle Kabel der 220-V-Anlage sollten innerhalb des Anhängers in einem Plasterohr bzw. einem Kabelkanal verlegt werden.
- Wanddurchführungen sollten mit einer Gummimuffe eingefasst bzw. mit Cenusil abgedichtet werden, damit das Kabel an den Blech- oder Holzkanten der Bohrung nicht scheuern kann.
- Das Verlegen der Leitungen in Staukästen sollte grundsätzlich in einem abgedeckten Kabelkanal erfolgen, damit die Leitungen nicht durch Gegenstände, die während der Fahrt ihre Lage verändern können, beschädigt werden.
- Alle elektrischen Leitungen, auch die zu den Leuchten, sollten einen Schutzleiter enthalten. Die Zuleitung zu den Leuchten wird sehr oft zweiadrig ausgeführt. Wird nachträglich eine Leuchte mit Schutzisolierung eingebaut, so kann der Schutzleiter nicht nachgezogen werden, und die Leuchte muss ohne Schutzmaßnahme betrieben werden.
- Die Potentialausgleichsleitung zwischen Aufbau und Fahrgestell muss gegen Selbstlockerung gesichert und korrosionsgeschützt sein.
- Bei Verwendung von Kabeltrommeln sollte die Leitung vollständig abgewickelt sein, da bei nicht vollständig abgewickelter Leitung die in der Leitung entstehende Wärme nicht abgeführt werden kann. Dadurch besteht Brandgefahr.
- - Abisolierte Kabelenden müssen an den Anschlussstellen gegen Abspleißen und Abquetschen geschützt werden. Die Verminderung der Querschnitte an den Anschlussstellen kann zu Übergangswiderständen führen, die unter Umständen auch Brände auslösen können.
- Aderenden sollten durch Aderhülsen gesichert werden. Das Verlöten der Aderenden sollte wegen der Erschütterung während des Fahrbetriebes nur als Übergangs- oder Notlösung gewählt werden. Lötzinn ist relativ weich und gibt dem Schraubendruck innerhalb der Anschlussklemme nach. Dadurch kann eine gefährliche Lockerung der Leitung eintreten.
- Alle elektrischen Leitungen müssen mit ihrer Außenisolierung bis in die Gehäuse der elektrischen Verbraucher eingeführt werden. Die Betriebsisolierung der einzelnen Adern bietet keinen ausreichenden Schutz gegen direktes Berühren.
Verbraucher
An jedem Verbraucher muss das Kabel mit der Außenisolierung mit einer Kabelschelle zugentlastet angeschlossen werden.
Verbraucher dürfen nur ihrem Zweck entsprechend benutzt werden. Beim Einbau sind die Einbauvorschriften zu beachten. Ist bei einer Leuchte auf Grund der Wärmebelastung nur der Anbau an Seitenwänden gestattet darf diese Leuchte nicht als Deckenleuchte montiert werden.
Für elektrische Leuchten dürfen nur Glühlampen verwendet werden, die bezüglich ihrer Leistung für die Leuchte zugelassen sind. Beim Auswechseln von Glühlampen ist darauf zu achten, dass die neue Glühlampe die zugelassene Leistungsgrenze, z. B. 40 W, nicht übersteigt. Je größer die Leistung, desto höher ist die sich ergebende Temperatur, desto größer ist die Brandgefahr. Aus diesem Grund werden im Campinganhänger auch nur Leuchten für Glühlampen von 25 W, höchstens 40 W verwendet.
Bei Leuchten mit E-14-Sockel können Glühlampen mit 6/12 V und 220 V (Bild 2.88) verwendet werden.


Beachte:
Wird eine 6-/12-V-Glühlampe In einen E-14-Sockel mit 220 V
geschraubt, der unter Spannung steht, dann kann der Glaskolben in der
Hand zerplatzen und gleichzeitig ein elektrischer Schlag durch die
freihängende Lampenwendel ausgelöst werden. Alle Leuchten im Campinganhänger
sollten deshalb nur mit einer Spannung angeklemmt werden, bzw. bei Leuchten mit
unterschiedlichen Spannungen sollten auch unterschiedliche Fassungen (Bild
2.88b) verwendet werden. Hängeleuchten sollten am Kabel keinen Ausund
Einschalter haben, wenn die Masse der Lampe vom Kabel aufgenommen werden muss.
Wandleuchten, die mit dem Sockel an der Wand befestigt sind, können im Kabel
einen Aus- und Einschalter besitzen. Bei der Verwendung von Leuchtstoffleuchten
dürfen Vorschaltgeräte (Drosseln) keinesfalls in Staukästen montiert werden -
Wärmeentwicklung!
Die Abdeckungen an den Klemmstellen der elektrischen Leitungen sollten nur mit Schraubendreher oder Maulschlüssel entfernt werden können. Dadurch ist gewährleistet dass Kinder nicht unverhofft die unter Spannung stehenden Kabelenden berühren können.
Wird die elektrische Stromversorgung der Waschräume über einen Transformator mit 6-/12-V-Nennspannung gewährleistet, dann sollten nur Transformatoren verwendet werden, bei denen es im Fehlerfall unmöglich ist dass die 220-V-Spannung auf die 12-V-Seite übertragen wird.
Meinungen zum Thema
Was ist Ihre Meinung zu diesem Artikel? Bisher wurde hierzu noch keine Meinung abgegeben - aber Sie haben doch bestimmt eine!
2.4.6. Luftleiteinrichtungen
Zur Verbesserung des Luftwiderstandes der Campinganhänger werden Luftleiteinrichtungen als Hilfsmittel verwendet. Diese bewirken bei Frontalanströmung, je nach Anhängertyp, zum Teil sehr beachtliche Widerstandsminderungen, die zur Kraftstoffeinsparung genutzt werden können. Die Ursache liegt in der direkten Abhängigkeit des Luftwiderstandes vom Staudruck der Anströmung. Der Staudruck wächst mit dem Quadrat der Geschwindigkeit, d. h., bei Verdopplung der effektiven Fahrgeschwindigkeit erhöht sich der Widerstand auf das Vierfache. Durch die Luftleiteinrichtung soll nun die Strömung gezwungen werden, nicht frontal auf die Bugfläche zu wirken. Damit entsteht an der Bugfläche des Anhängers kein aufstauender Überdruck und somit eine Kraft entgegen der Fahrtrichtung, sondern ein Unterdruck, eine in Fahrtrichtung unterstützende Kraftkomponente (Bild 2.89). Die in /24/ veröffentlichten Untersuchungen über den Einfluss von Luftleiteinrichtungen erbrachten folgende Verallgemeinerungen, die sich auf alle Anhängerzüge bei Frontalanströmung anwenden lassen.
- Luftleiteinrichtungen sollten über die gesamte Breite des PKW-Daches angeordnet werden, wobei die Höhe des Schildes der Luftleiteinrichtung bei 250 . . . 350 mm liegen sollte (Bild 2.90).
- Die Befestigung der Luftleiteinrichtung ist zur Erreichung optimaler Werte in der zweiten Hälfte des PKW-Daches anzuordnen. Eine Befestigung an der handelsüblichen Seitenspiegelhalterung im vorderen Dachbereich bringt keine Widerstandsminderung (Bild 2.91).
- Die Schrägstellung des Schildes sollte etwa 70° zur horizontalen Dachkante betragen. Die günstigste Schrägstellung kann für jeden Anhängerzug ermittelt werden, indem das Schild auf etwa 60° eingestellt und nach einigen Fahrkilometern überprüft wird, ob sich an der oberen Bugkante des Anhängers Insektenschmutz befindet. Ist das der Fall, dann ist das Schild um jeweils 2 bis 3° zur Vertikalen zu drehen. Dies ist so lange zu wiederholen, bis kein Insektenschmutz mehr sichtbar ist. Die Lage des Schildes ist zu markieren und für diesen speziellen Anhängerzug immer einzuhalten. Bei zu kleinem und zu großem Anstellwinkel tritt eine Verschlechterung des Luftwiderstandsbeiwertes ein (Bild 2.92).
- Die in den Bildern 2.92 und 2.93 angegebene Senkung des Widerstandsbeiwertes ist nicht direkt auf alle Anhängerzüge übertragbar. Die Werte zeigen aber Tendenzen der Senkung des Widerstandsbeiwertes.
Die aufgeführten Verallgemeinerungen beziehen sich ausschließlich auf Frontalanströmung. Wie Bild 2.92 zeigt, ist der Bereich zur Optimierung des Widerstandsbeiwertes sehr gering. In der Praxis treten jedoch unterschiedliche Strömungsverhältnisse auf.
Wird der Anhängerzug vom Wind seitlich angeströmt, so erhöhen sich die Luftwiderstandsbeiwerte bei Verwendung einer Luftleiteinrichtung wesentlich stärker als bei einem Anhängerzug ohne Luftleiteinrichtung (Bild 2.93). Die Luftleiteinrichtung sollte deshalb so konstruiert werden, daß diese bei Seitenwindanströmung abgeklappt werden kann und somit den Luftwiderstand des Anhängerzuges nicht erhöht.
Luftleiteinrichtungen an Anhängerzügen sind also nur Notlösungen, die bei einem aerodynamisch gut gestalteten Anhänger überflüssig sind.

Bild 2.89. Druckverteilung am Bug eines Campinganhängers ohne Luftleiteinrichtung und mit Luftleiteinrichtung

Bild 2.90. Bestimmung der erforderlichen Höhe der Luftleiteinrichtung [24]

Bild 2.91. Optimierung der LLE-Rücklage auf dem PKW-Dach
Bei ls
= 1000 mm wird die Luftwiderstandsverringerung Δcw
am größten [24]

Bild 2.92. Luftwiderstandsverringerung in Abhängigkeit vom Anstellwinkel der
Luftleiteinrichtung
Kurvenverlauf ist abhängig von dem Abstand LLE - Bug Campinganhänger. Je größer
der Abstand, desto kleiner wird α [3].

Bild 2.93. Einfluss der Seitenwindanströmung bei der Verwendung einer Luftleiteinrichtung auf den Luftwiderstandsbeiwert cw [3]
Meinungen zum Thema
Was ist Ihre Meinung zu diesem Artikel? Bisher wurde hierzu noch keine Meinung abgegeben - aber Sie haben doch bestimmt eine!
2.4.7. Vorzelt - Sonnendach
Ein Campinganhänger ohne Vorzelt ist in seinen Gebrauchseigenschaften von vornherein eingeschränkt. Das Vorzelt erweitert nicht nur den Aufenthaltsraum, sondern bietet bei guter Raumaufteilung auch noch genügend Unterstellfläche für Gegenstände, die nicht in den Campinganhänger gehören. Für Kinder wird das Vorzelt bei schlechtem Wetter zum idealen geschützten Freizeitraum.
Das Vorzelt wird in seinen Abmessungen durch drei Größen beeinflusst: den Neigungswinkel des Daches, die Tiefe und die Mindeststehhöhe. Die Höhe der Zelteinzugsschiene am Campinganhänger und die Mindeststehhöhe beeinflussen im wesentlichen den Neigungswinkel. Die Zelttiefe bei einem Sommerzelt beträgt 2,0 bis 3,0 m, während sie bei einem Winterzelt nur bei 1,50 bis 2,0 m liegt. Die Grundfläche sollte so groß sein, dass die im Anhänger wohnenden Personen bequem an einem Campingtisch sitzen können und noch Abstellfläche für diverse Utensilien vorhanden ist.
Unter Beachtung gültiger Gestängestandards ist zunächst das Gestänge nach den gewünschten Abmessungen zu konstruieren, um dann die Zelthaut gestalterisch und funktionsgerecht an den Campinganhänger anzupassen. Ein Zeltboden sollte nur dann eingenäht werden, wenn ein druckunempfindliches und zerreißfestes Material zur Verfügung steht. Besser bewährt hat sich ein gesonderter Einlegeboden, der je nach Bedarf in das Vorzelt gelegt wird und jederzeit auswechselbar ist.
Zwei Eingangstüren sollten unbedingt vorgesehen werden. Bei kleineren Vorzelten ist die Eingangstür meist an der rechten und linken Seite. Auf dem Stellplatz ist es nicht immer möglich, den Anhänger so zu stellen, daß der Zelteingang an nur einer Seite auch gewährleistet ist.
Für ein Sommerzelt (Bild 2.94 - Bild im Farbteil) ist die gewählte Belüftungsmöglichkeit von ausschlaggebender Bedeutung. An kühlen, feuchten Tagen darf sich an der Dachinnenhaut kein Kondenswasser bilden. Dies wird durch unmittelbar unterm Dach an der Vorderwand angeordnete Belüftungsöffnungen gewährleistet. Zwischen Innenraum und Belüftungsöffnungen tritt ein so genannter Kamineffekt auf, der die unterm Dach angereicherte feuchte Luft nach außen abführt.
Um im Vorzelt keiner Zugluft ausgesetzt zu sein, ist zwischen der Wand des Anhängers und dem Fußboden eine Zeltschürze anzubringen. Zur Verbesserung der Belüftung an heißen Tagen wird ein Teil der Fenster mit durchlässiger Gaze versehen, die an kalten Tagen abdeckbar sein muss. Bewährt hat sich auch das Aufrollen der kompletten Vorderwand.
Das Vorzelt kann aber auch gleichzeitig zur Temperaturverbesserung des Campinganhängers mit benutzt werden. Indem das Dach des Vorzeltes (Bild 2.95) über das Anhängerdach gezogen wird, entsteht eine Luftschleuse, die ein Auftreffen der stark erwärmten Luft bzw. der Sonnenstrahlen verhindert. In so geschützten Campinganhängern ist es spürbar kühler. Außerdem fallen bei Regen die Tropfen nicht direkt auf die Dachaußenhaut die wie ein gespanntes Trommelfell wirkt. Das über den Anhänger gespannte Vorzelt fängt diese Geräusche ab, und im Anhänger ist es auch bei einem Dauerregen ruhig.

Bild 2.95. Vorzelt, bei dem die Dachhaut des Vorzeltes gleichzeitig das Dach des Campinganhängers schützt
Eine andere Variante der Vorzeltgestaltung zeigt Bild 2.96 (Bild im Farbteil). Bei diesem Zelt sind beide Seitenwände sowie die Vorderwand herausnehmbar, so dass es auch nur als Sonnendach zu verwenden ist (Bild 2.97 - Bild im Farbteil). Ein weiterer Vorteil dieses Vorzeltes besteht beim Einziehen in die Vorzeitschiene am Campinganhänger. Dabei wird nur das Zeltdach über das Zeltgestänge gezogen, und danach werden die einzelnen Wände am Zeltdach befestigt.
Wintervorzelt
Für den Einsatz eines Vorzeltes im Winter ergeben sich naturgemäß andere Ansprüche. Das Vorzelt ist ein Windfang beim Betreten oder Verlassen des Campinganhängers und zugleich Abstellraum für Wintersportgeräte. Außerdem muss das Vorzelt anderen Belastungen entsprechen. Jede sich ergebende Schneedecke muss entweder vom Zeltgestänge getragen werden oder vom Dach auf Grund des größeren Neigungswinkels abrutschen. Um einen großen Neigungswinkel zu erreichen, darf die Zelttiefe höchstens 1,5 m betragen. Wird eine größere Zelttiefe gefordert, so sind die Gestängeabstände zu verkürzen. Als Gestänge sollte Stahlrohr in den Abmessungen 22 bis 26 x 1 mm verwendet werden. Wintervorzelte sollten unbedingt eine umlaufende Sturmsicherung haben, die im unteren Drittel angebracht ist.
Meinungen zum Thema
Was ist Ihre Meinung zu diesem Artikel? Bisher wurde hierzu noch keine Meinung abgegeben - aber Sie haben doch bestimmt eine!







